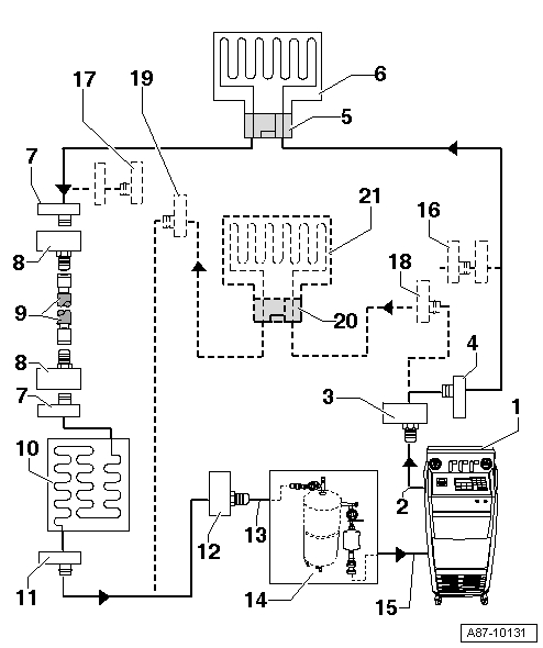
На следующих рисунках стрелки указывают направление потока хладагента при промывке (при промывке хладагент движется в направлении, противоположном обычному потоку при работе климатической установки, поэтому сторона высокого давления станции подключается к штуцеру на стороне низкого давления контура хладагента рядом с компрессором).
Эти принципиальные схемы отображают контур хладагента с расширительной трубкой и аккумулятором-осушителем, а также контур с расширительным клапаном, ресивером-осушителем и вторым испарителем (в качестве дополнительного устройства в определённых автомобилях).
В зависимости от конструкции станции для обслуживания климатических установок между контуром хладагента и стендом могут быть встроены обратные клапаны (чтобы обеспечить правильное направление потока хладагента при промывке).
Контур хладагента с расширительной трубкой и аккумулятором-осушителем
В автомобилях с расширительной трубкой и аккумулятором-осушителем эти узлы необходимо снять. Магистрали, которые были освобождены при снятии расширительной трубки, снова соединить. Концы магистралей, которые были соединены с аккумулятором-осушителем, снова соединяются друг с другом при помощи двух адаптеров и шланга VAS 6338/31 (из комплекта адаптеров для легковых а/м VW/Audi VAS 6338/1).
- Станция для обслуживания кондиционеров. С электронным управлением и программой промывания, например, станция для обслуживания кондиционеров с приспособлением для промыванияЕсли используется сервисная станция без программы по промыванию, провести операцию вручную (опорожнить, промыть 3 раза с минимум 4 кг хладагента и снова откачать хладагент, опорожнить);
- Шланг хладагента сервисной станции. Со стороны высокого давления сервисной станции (как правило, красного цвета) к штуцеру компрессора со стороны низкого давления контура хладагента (большой диаметр);
- Адаптер к патрубку со стороны низкого давления на контуре хладегнта. Существуют разные варианты исполнения в зависимости от автомобиля Из комплекта адаптеров для легковых а/м VW/Audi -VAS 6338/1-;
- Штуцер контура хладагента со стороны низкого давления. Существуют разные варианты исполнения в зависимости от автомобиля На магистрали хладагента, ведущей от компрессора к аккумулятору-осушителю;
- Соединение с аккумулятором-осушителем. Существуют разные варианты исполнения в зависимости от автомобиля На магистрали хладагента, ведущей от компрессора к аккумулятору-осушителю;
- Адаптер для шунтирования аккумулятора-осушителя. Существуют разные варианты исполнения в зависимости от автомобиля Из комплекта адаптеров для легковых а/м VW/Audi VAS 6338/1;
- Заправочный шланг для хладагента. Например, шланг VAS 6338/31 (из комплекта адаптеров для легковых а/м VW/Audi VAS 6338/1);
- Адаптер для шунтирования аккумулятора-осушителя. Существуют разные варианты исполнения в зависимости от автомобиля Из комплекта адаптеров для легковых а/м VW/Audi VAS 6338/1;
- Соединение с аккумулятором-осушителем. Существуют разные варианты исполнения в зависимости от автомобиля;
- Испаритель;
- Место расположения расширительной трубки. Расширительная трубка снята. Снятие расширительной трубки или (Инструкция по проведению ремонтных работ на автомобиле);
- Резьбовое соединение в магистрали хладагента. После снятия расширительной трубки снова закручивается или (Инструкция по проведению ремонтных работ на автомобиле);
- Конденсатор;
- Штуцер в контуре хладагента со стороны высокого давления. Существуют разные варианты исполнения в зависимости от автомобиля;
- Адаптер к патрубку со стороны высокого давления на контуре хладагента. Различные исполнения в зависимости от автомобиля Из набора адаптеров для легковых автомобилей VW/Audi VAS 6338/1;
- Заливной шланг к приспособлению для промывания контура хладагента. От штуцера в контуре хладагента со стороны высокого давления рядом с компрессором (меньший диаметр) ко входу в промывочное устройство;
- Приспособление для промывания контура хладагента. Различные исполнения и различная конструкция приспособления для промывания контура хладагента. С фильтром, смотровым стеклом, предохранительным клапаном, обогревом, резервуаром для хладагента и т.д. (в зависимости от исполнения).В зависимости от конструкции станции и промывочного устройства на выходе из промывочного устройства может быть встроен обратный клапан (чтобы обеспечить правильное направление потока хладагента при промывке);
- Шланг хладагента станции для обслуживания климатических установок. От стороны низкого давления станции (как правило, синего цвета) к выходу из промывочного устройства.
Контур хладагента с расширительным клапаном, ресивером-осушителем и вторым испарителем
Данная принципиальная схема отображает контур хладагента с расширительным клапаном, ресивером-осушителем и вторым испарителем (в качестве дополнительного устройства в некоторых автомобилях).
В автомобилях с расширительным клапаном и ресивером-осушителем необходимо снять расширительный клапан и заменить его адаптером. В зависимости от автомобиля ресивер-осушитель также может сниматься, при этом магистрали, ведущие к ресиверу, снова соединяются друг с другом посредством двух адаптеров и заправочного шланга.
В автомобилях с одним испарителем отсутствуют (не требуются) узлы и детали начиная с цифры 16.
- Станция для обслуживания кондиционеров. С электронным управлением и программой промывания, станция для обслуживания кондиционеров с приспособлением для промыванияЕсли используется сервисная станция без программы по промыванию, провести операцию вручную (опорожнить, промыть 3 раза с минимум 4 кг хладагента и снова откачать хладагент, опорожнить);
- Шланг хладагента сервисной станции. Со стороны высокого давления сервисной станции (как правило, красного цвета) к штуцеру компрессора со стороны низкого давления контура хладагента (большой диаметр);
- Адаптер к патрубку со стороны низкого давления на контуре хладегнта. Существуют разные варианты исполнения в зависимости от автомобиля Из комплекта адаптеров для легковых а/м VW/Audi VAS 6338/1;
- Штуцер контура хладагента со стороны низкого давления. Существуют разные варианты исполнения в зависимости от автомобиля;
- Адаптер для снятого расширительного клапана. Существуют разные варианты исполнения в зависимости от автомобиля Из комплекта адаптеров для легковых а/м VW/Audi VAS 6338/1;
- Испаритель;
- Соединение с ресивером-осушителем. Существуют разные варианты исполнения в зависимости от автомобиля Отсутствует на автомобилях с осушительным патроном в ресивере на конденсаторе или в конденсаторе или (Инструкция по проведению ремонтных работ на автомобиле);
- Адаптер для компенсации снятого ресивера-осушителя. Требуется не для всех автомобилейСуществуют разные варианты исполнения в зависимости от автомобиля Из комплекта адаптеров для легковых а/м VW/Audi VAS 6338/1;
- Заправочный шланг для хладагента. Например, шланг VAS 6338/31 (из комплекта адаптеров для легковых а/м VW/Audi VAS 6338/1);
- Конденсатор. Если на конденсаторе установлен ресивер с осушительным патроном, необходимо снять осушительный патрон (после снятия снова закрыть ресивер, установленный на конденсаторе или встроенный в него) или (Инструкция по проведению ремонтных работ на автомобиле). Если ресивер установлен непосредственно на конденсаторе, его следует снять и заменить только после промывки или (Инструкция по проведению ремонтных работ на автомобиле);
- Штуцер в контуре хладагента со стороны высокого давления. Существуют разные варианты исполнения в зависимости от автомобиля;
- Адаптер к патрубку со стороны высокого давления на контуре хладагента. Различные исполнения в зависимости от автомобиля Из набора адаптеров для легковых автомобилей VW/Audi VAS 6338/1;
- Заливной шланг к приспособлению для промывания контура хладагента. От штуцера в контуре хладагента со стороны высокого давления рядом с компрессором (меньший диаметр) ко входу в промывочное устройство;
- Приспособление для промывания контура хладагента. Различные исполнения и различная конструкция приспособления для промывания контура хладагентаС фильтром, смотровым стеклом, предохранительным клапаном, обогревом, резервуаром для хладагента и т.д. (в зависимости от исполнения).В зависимости от конструкции станции и промывочного устройства на выходе из промывочного устройства может быть встроен обратный клапан (чтобы обеспечить правильное направление потока хладагента при промывке);
- Шланг хладагента станции для обслуживания климатических установок. От стороны низкого давления станции (как правило, синего цвета) к выходу из промывочного устройства;
- Адаптер для закрывания отвода ко второму испарителю. Необходим только для автомобилей с дополнительным испарителемИз комплекта адаптеров для легковых а/м VW/Audi VAS 6338/1
- Адаптер для закрывания отвода ко второму испарителю. Необходим только для автомобилей с дополнительным испарителем. Из комплекта адаптеров для легковых а/м VW/Audi VAS 6338/1;
- Соединение на контуре хладагента со стороны низкого давления, для второго испарителя. Существуют разные варианты исполнения в зависимости от автомобиля Имеется только в автомобилях с дополнительным испарителем;
- Соединение на контуре хладагента со стороны высокого давления, для второго испарителя. Существуют разные варианты исполнения в зависимости от автомобиля Имеется только в автомобилях с дополнительным испарителем;
- Адаптер для снятого расширительного клапана у второго испарителя. Существуют разные варианты исполнения в зависимости от автомобиля Необходим только для автомобилей с дополнительным испарителемИз комплекта адаптеров для легковых а/м VW/Audi VAS 6338/1;
- Второй испаритель. Имеется только в автомобилях с дополнительным испарителем.


Какую присадку лить в дизель зимой
Присадки в бензиновый двигатель
Раскоксовка двигателя
Присадки для МКПП
Средства для чистки форсунок
Присадки в АКПП
Антидым - присадка чтобы не дымил двигатель
Присадки уменьшающие расход масла
Присадка для дизельных форсунок